Re: Ошибка: P31E8 - Водяной Насос 1
Добрый всем вечер!
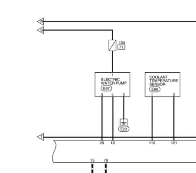
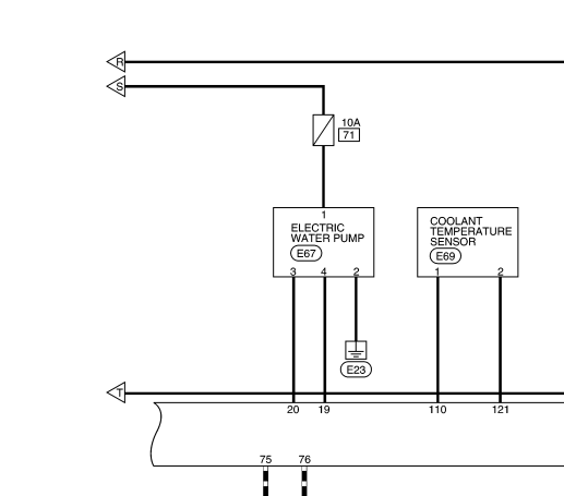
Осенью перманентно (т.е. не всегда) стала появляться ошибка p31e8 000b (water pump 1).
Закономерности появления не выявил.
Купил б/у, поменял, не помогло.
Отдал электрику авто, он всё прозвонил (по учебнику), восстановил плохие пины в мозгах, не помогло. Сказал помпа.
Купил ещё одну б/у, поменял, не помогло...
Ещё и тормоза начинают козлить (пинаться), когда эта ошибка вылазит.
Сейчас заметил такую тенденцию: при прогреве салона (утром от таймера) едешь - ошибок нет, тормоза работают нормально. Пару часов постоит машина опять 25...
Днём езжу без печки, регион Ростовская область
Уже и не знаю что делать, может мозги поменять?
Или авто целиком)
Aze0, 2014, Япония, езжу с лета 2021

